- Manual Mucking cargador
- Descripción Técnica de la Tuneladora Tipo Haggloader
- Descripción de la Operatividad de la Tuneladora estilo Haggloader
- Mantenimiento de la Tuneladora estilo Haggloader
- Notas sobre el Uso de Las tuneladoras estilo Haggloader
- Mucking carretera Header Manual
- Descripción técnica de la Máquina Fresadora
- Mantenimiento de la Máquina Tuneladora Haggloader
- Notas de la máquina de ROADHEADER
- Metodología de operatividad de la Máquina Fresadora
- Manual de Minas de traslado de coches
- Mantenimiento de Carro Minero
- Lapso de Utilización del Carro Minero
- Descripción Técnica del Carro Minero
- Observaciones para El Carro Minero
- Mantenimiento de la Locomotora Vagoneta
- Manual de Mantenimiento de la Perforadora Jumbo
- Diseño completo programa de túnel
- Programa de Diseño de Túnel Opción 1:
- Programa de Diseño de Túnel Opción 2:
- Programa de Diseño de Túnel Opción 3:
- Programa de Diseño de Túnel Opción 4 :
- Programa de Diseño de Túnel Opción 5:
- Programa de Diseño de Túnel Opción 6
- Construcción de Tunel 7
- Explosión de Minería Subterránea Opción 8
Descripción técnica de la Máquina Fresadora
A. Sistema Hidráulico
Breve introducción: Todo el sistema de la Fresadora EBH45 es hidráulico. Y este equipo utiliza el sistema hidráulico variable. Este sistema hidráulico esta directamente alimentado con un motor eléctrico de 75kW y puede ser directamente anejado con dos sets de bomba variable.
(1) Los dos sets de bomba variable proveen por separado de aceite a dos circuitos independientes de aceite hidráulico
(2) La bomba frontal cuenta con una bomba de desplazamiento de pistones. A través de la válvula piloto, controla el sistema de traslado de la maquina, el cilindro de los brazos de corte grande y pequeño, el cilindro del brazo de bloque de corte, la rotación del motor de la transportadora y la rueda en forma de estrella, el sistema extensor y retráctil del cilindro de la pala y de la sección trasera.
(3) La bomba de desplazamiento de pistones trasera controla la rotación del cabezal de corte.
1. Función del Sistema Hidráulico
(1) Transportación de la máquina fresadora
(2) Rotación del cabezal de corte
(3) Rotación de la rueda en forma de Estrella
(4) Activación del mecanismo de transportación
(5) Movimiento hacia adelante y hacia atrás, izquierda a derecha, arriba hacia abajo del cabezal de corte.
(6) Ascenso y descenso de la pala
(7) Ascenso y descenso de la sección trasera
2. Bomba de aceite y Motor Hidráulico
La bomba es alimentada por un motor eléctrico de 75kW. A través de la combinación de la bomba de aceite variable y el grupo de válvulas piloto, la presión es enviada por separado al mecanismo de corte, mecanismo de carga, mecanismo de transporte, de traslado, todos los motores hidráulicos y cilindros de aceite de la sección trasera.
La máquina cuenta con nueve cilindros en total: 3 cilindros de brazo de corte, 2 cilindros principales, 2 cilindros de ángulo de los brazos de corte, 2 cilindros para el sistema trasero.
3. Console
(1) La consola está montada con una palanca operativa, medidor de presión, visor de temperatura de aceite, y termómetro de agua.
(2) El control de movimiento de todos los cilindros de aceite y motores hidráulicos se operan mediante palancas
(3) Presión y temperatura de todos los circuitos pueden ser detectadas por el medidor de presión y el termómetro.
4. Circuito de carga y transporte
(1) El motor de la rueda en forma de estrella (circuito de carga y transporte) se maneja con una bomba de desplazamiento de pistones. Y su motor hidráulico es controlado por el aceite de la bomba. La presión es de 20MPa.
(2) El motor de la transportadora de alienta de una bomba de desplazamiento variable de pistones. Su motor hidráulico está controlado por el aceite de la bomba. La presión es de 25MPa
(3) La válvula de reversa del mecanismo de carga y transporte está montada debajo de la consola. La rotación en sentido horario y en contra del sentido horario del los mecanismos de carga y trasporte pueden operarse mediante una palanca
5. Circuito de Traslado
(1) El circuito de traslado es alimentado por una bomba de desplazamiento de pistones variable. Ambos sets de motores hidráulicos que controlan de forma separada el traslado hacia la izquierda y hacia la derecha es controlado por el aceite de presión de la bomba. La presión es de 31.5 MPa
(2)El grupo de válvulas de reversa del motor hidráulico de traslado está integrado al piloto valvular multitándem. El núcleo de válvula se controla a través del control hacia la válvula piloto.
6. Circuito Piloto
(1) Todas las operaciones de la máquina se realizan a través de las válvulas piloto
(2) Hay 13 Válvulas piloto en total
(3) El montaje del piloto de alimentación de aceite incluye la válvula de fuente de aceite, filtro piloto, y piloto de válvula de seguridad
(4) La presión es de 3.5 Mpa
7. Circuito de Cilindro Hidráulico
(1) El circuito de cilindro hidráulico es alimentado por una bomba de desplazamiento variable de pistones sensible a la carga
(2) El aceite de la bomba controla en forma separada la rotación, los tres cilindros de aceite del brazo de corte, el cilindro de aceite de la pala y de la sección trasera.
(3) La presión del set de rotación es de 29.5 MPa y la del cilindro de aceite es de 27 MPa
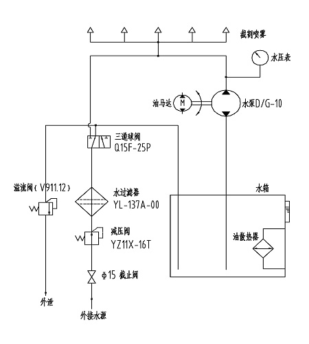
B. Sistema aspersor de Enfriamiento
El principio del sistema de aspersión de enfriamiento se demuestra en la siguiente imagen.

Principio del Sistema de Aspersión de Enfriamiento
- Existen nueve boquillas en el cabezal de corte y en el rack trasero de aspersión
- El agua de aspersión de enfriamiento debe ir a través de la válvula de reducción y el filtro para luego ir hasta el tanque de agua. Bajo la presión de la bomba de agua, el agua de enfriamiento en el tanque de agua puede liberarse
- Cuando la conexión externa de presión de agua es superior a 1.5 Mpa, el agua puede liberarse desde la boquilla directamente sin necesidad del motor y de la bomba de agua
Nota: El motor de aceite debe estar en funcionamiento mientras la temperatura del aceite hidráulico es elevada. Esto puede reducir la temperatura del aceite hidráulico y el control de temperatura de aceite en un rango razonable.





